
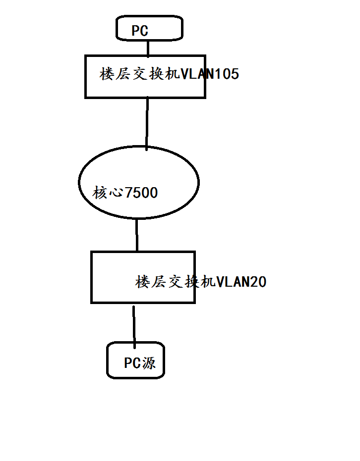
如上图:
1.核心交换机的端口如何做配置,能使用VLAN105中的PC访问到组播源数据
设置列表
对齐方式
如上图:
1.核心交换机的端口如何做配置,能使用PC访问到组播源数据
(0)
最佳答案
· 如图1-5所示,三层交换机Switch A通过接口VLAN-interface20连接组播源(Source),通过接口VLAN-interface10连接二层交换机Switch B;Switch A上运行IGMPv2,Switch B上运行版本2的IGMP Snooping,并由Switch A充当IGMP查询器。
· 组播源向组播组224.1.1.1发送组播数据,Host A~Host C都是该组播组的接收者(Receiver),且分别属于VLAN 2~VLAN 4。
· 通过在Switch B上配置基于端口的组播VLAN,使Switch A通过组播VLAN向Switch B下分属不同用户VLAN的主机分发组播数据。
图1-5 基于端口的组播VLAN配置组网图
# 使能IP组播路由。
[SwitchA] multicast routing
[SwitchA-mrib] quit
# 创建VLAN 20,并将端口GigabitEthernet1/0/2加入该VLAN。
[SwitchA-vlan20] port gigabitethernet 1/0/2
[SwitchA-vlan20] quit
# 在接口VLAN-interface20上配置IP地址,并使能PIM-DM。
[SwitchA] interface vlan-interface 20
[SwitchA-Vlan-interface20] ip address 1.1.1.2 24
[SwitchA-Vlan-interface20] pim dm
[SwitchA-Vlan-interface20] quit
# 创建VLAN 10,配置端口GigabitEthernet1/0/1为Hybrid端口,并允许VLAN 10的报文带Tag通过。
[SwitchA-vlan10] quit
[SwitchA] interface gigabitethernet 1/0/1
[SwitchA-GigabitEthernet1/0/1] port link-type hybrid
[SwitchA-GigabitEthernet1/0/1] port hybrid vlan 10 tagged
# 在接口VLAN-interface10上配置IP地址,并使能IGMP。
[SwitchA] interface vlan-interface 10
[SwitchA-Vlan-interface10] ip address 10.110.1.1 24
[SwitchA-Vlan-interface10] igmp enable
[SwitchA-Vlan-interface10] quit
# 全局使能IGMP Snooping。
[SwitchB] igmp-snooping
[SwitchB-igmp-snooping] quit
# 创建VLAN 10,将端口GigabitEthernet1/0/1加入该VLAN,并在该VLAN内使能IGMP Snooping。
[SwitchB-vlan10] port gigabitethernet 1/0/1
[SwitchB-vlan10] igmp-snooping enable
[SwitchB-vlan10] quit
# 创建VLAN 2,并在该VLAN内使能IGMP Snooping。
[SwitchB-vlan2] igmp-snooping enable
[SwitchB-vlan2] quit
# 创建VLAN 3,并在该VLAN内使能IGMP Snooping。
[SwitchB-vlan3] igmp-snooping enable
[SwitchB-vlan3] quit
# 创建VLAN 4,并在该VLAN内使能IGMP Snooping。
[SwitchB-vlan4] igmp-snooping enable
[SwitchB-vlan4] quit
# 配置端口GigabitEthernet1/0/2为Hybrid类型,缺省VLAN为VLAN 2;允许VLAN 2和VLAN 10的报文不带Tag通过。
[SwitchB] interface gigabitethernet 1/0/2
[SwitchB-GigabitEthernet1/0/2] port link-type hybrid
[SwitchB-GigabitEthernet1/0/2] port hybrid pvid vlan 2
[SwitchB-GigabitEthernet1/0/2] port hybrid vlan 2 untagged
[SwitchB-GigabitEthernet1/0/2] port hybrid vlan 10 untagged
[SwitchB-GigabitEthernet1/0/2] quit
# 配置端口GigabitEthernet1/0/3为Hybrid类型,缺省VLAN为VLAN 3;允许VLAN 3和VLAN 10的报文不带Tag通过。
[SwitchB] interface gigabitethernet 1/0/3
[SwitchB-GigabitEthernet1/0/3] port link-type hybrid
[SwitchB-GigabitEthernet1/0/3] port hybrid pvid vlan 3
[SwitchB-GigabitEthernet1/0/3] port hybrid vlan 3 untagged
[SwitchB-GigabitEthernet1/0/3] port hybrid vlan 10 untagged
[SwitchB-GigabitEthernet1/0/3] quit
# 配置端口GigabitEthernet1/0/4为Hybrid类型,缺省VLAN为VLAN 4;允许VLAN 4和VLAN 10的报文不带Tag通过。
[SwitchB] interface gigabitethernet 1/0/4
[SwitchB-GigabitEthernet1/0/4] port link-type hybrid
[SwitchB-GigabitEthernet1/0/4] port hybrid pvid vlan 4
[SwitchB-GigabitEthernet1/0/4] port hybrid vlan 4 untagged
[SwitchB-GigabitEthernet1/0/4] port hybrid vlan 10 untagged
[SwitchB-GigabitEthernet1/0/4] quit
# 配置VLAN 10为组播VLAN。
# 将端口GigabitEthernet1/0/2到GigabitEthernet1/0/3加入组播VLAN 10。
[SwitchB-mvlan-10] port gigabitethernet 1/0/2 to gigabitethernet 1/0/3
[SwitchB-mvlan-10] quit
# 配置端口GigabitEthernet1/0/4也属于组播VLAN 10。
[SwitchB] interface gigabitethernet 1/0/4
[SwitchB-GigabitEthernet1/0/4] port multicast-vlan 10
[SwitchB-GigabitEthernet1/0/4] quit
# 显示Switch B上所有组播VLAN的信息。
[SwitchB] display multicast-vlan
Total 1 multicast VLANs.
Multicast VLAN 10:
Sub-VLAN list(0 in total):
Port list(0 in total):
GE1/0/2
GE1/0/3
GE1/0/4
# 显示Switch B上动态组播组的IGMP Snooping转发表项信息。
[SwitchB] display igmp-snooping group
Total 1 entries.
VLAN 2: Total 1 entries.
(0.0.0.0, 224.1.1.1)
Host slots (0 in total):
Host ports (3 in total):
GE1/0/2 (00:03:23)
GE1/0/3 (00:04:07)
GE1/0/4 (00:04:16)
由此可见,IGMP Snooping统一在组播VLAN(VLAN 10)中维护成员端口。
(0)
· 如图1-5所示,三层交换机Switch A通过接口VLAN-interface20连接组播源(Source),通过接口VLAN-interface10连接二层交换机Switch B;Switch A上运行IGMPv2,Switch B上运行版本2的IGMP Snooping,并由Switch A充当IGMP查询器。
· 组播源向组播组224.1.1.1发送组播数据,Host A~Host C都是该组播组的接收者(Receiver),且分别属于VLAN 2~VLAN 4。
· 通过在Switch B上配置基于端口的组播VLAN,使Switch A通过组播VLAN向Switch B下分属不同用户VLAN的主机分发组播数据。
图1-5 基于端口的组播VLAN配置组网图
# 使能IP组播路由。
[SwitchA] multicast routing
[SwitchA-mrib] quit
# 创建VLAN 20,并将端口GigabitEthernet1/0/2加入该VLAN。
[SwitchA-vlan20] port gigabitethernet 1/0/2
[SwitchA-vlan20] quit
# 在接口VLAN-interface20上配置IP地址,并使能PIM-DM。
[SwitchA] interface vlan-interface 20
[SwitchA-Vlan-interface20] ip address 1.1.1.2 24
[SwitchA-Vlan-interface20] pim dm
[SwitchA-Vlan-interface20] quit
# 创建VLAN 10,配置端口GigabitEthernet1/0/1为Hybrid端口,并允许VLAN 10的报文带Tag通过。
[SwitchA-vlan10] quit
[SwitchA] interface gigabitethernet 1/0/1
[SwitchA-GigabitEthernet1/0/1] port link-type hybrid
[SwitchA-GigabitEthernet1/0/1] port hybrid vlan 10 tagged
# 在接口VLAN-interface10上配置IP地址,并使能IGMP。
[SwitchA] interface vlan-interface 10
[SwitchA-Vlan-interface10] ip address 10.110.1.1 24
[SwitchA-Vlan-interface10] igmp enable
[SwitchA-Vlan-interface10] quit
# 全局使能IGMP Snooping。
[SwitchB] igmp-snooping
[SwitchB-igmp-snooping] quit
# 创建VLAN 10,将端口GigabitEthernet1/0/1加入该VLAN,并在该VLAN内使能IGMP Snooping。
[SwitchB-vlan10] port gigabitethernet 1/0/1
[SwitchB-vlan10] igmp-snooping enable
[SwitchB-vlan10] quit
# 创建VLAN 2,并在该VLAN内使能IGMP Snooping。
[SwitchB-vlan2] igmp-snooping enable
[SwitchB-vlan2] quit
# 创建VLAN 3,并在该VLAN内使能IGMP Snooping。
[SwitchB-vlan3] igmp-snooping enable
[SwitchB-vlan3] quit
# 创建VLAN 4,并在该VLAN内使能IGMP Snooping。
[SwitchB-vlan4] igmp-snooping enable
[SwitchB-vlan4] quit
# 配置端口GigabitEthernet1/0/2为Hybrid类型,缺省VLAN为VLAN 2;允许VLAN 2和VLAN 10的报文不带Tag通过。
[SwitchB] interface gigabitethernet 1/0/2
[SwitchB-GigabitEthernet1/0/2] port link-type hybrid
[SwitchB-GigabitEthernet1/0/2] port hybrid pvid vlan 2
[SwitchB-GigabitEthernet1/0/2] port hybrid vlan 2 untagged
[SwitchB-GigabitEthernet1/0/2] port hybrid vlan 10 untagged
[SwitchB-GigabitEthernet1/0/2] quit
# 配置端口GigabitEthernet1/0/3为Hybrid类型,缺省VLAN为VLAN 3;允许VLAN 3和VLAN 10的报文不带Tag通过。
[SwitchB] interface gigabitethernet 1/0/3
[SwitchB-GigabitEthernet1/0/3] port link-type hybrid
[SwitchB-GigabitEthernet1/0/3] port hybrid pvid vlan 3
[SwitchB-GigabitEthernet1/0/3] port hybrid vlan 3 untagged
[SwitchB-GigabitEthernet1/0/3] port hybrid vlan 10 untagged
[SwitchB-GigabitEthernet1/0/3] quit
# 配置端口GigabitEthernet1/0/4为Hybrid类型,缺省VLAN为VLAN 4;允许VLAN 4和VLAN 10的报文不带Tag通过。
[SwitchB] interface gigabitethernet 1/0/4
[SwitchB-GigabitEthernet1/0/4] port link-type hybrid
[SwitchB-GigabitEthernet1/0/4] port hybrid pvid vlan 4
[SwitchB-GigabitEthernet1/0/4] port hybrid vlan 4 untagged
[SwitchB-GigabitEthernet1/0/4] port hybrid vlan 10 untagged
[SwitchB-GigabitEthernet1/0/4] quit
# 配置VLAN 10为组播VLAN。
# 将端口GigabitEthernet1/0/2到GigabitEthernet1/0/3加入组播VLAN 10。
[SwitchB-mvlan-10] port gigabitethernet 1/0/2 to gigabitethernet 1/0/3
[SwitchB-mvlan-10] quit
# 配置端口GigabitEthernet1/0/4也属于组播VLAN 10。
[SwitchB] interface gigabitethernet 1/0/4
[SwitchB-GigabitEthernet1/0/4] port multicast-vlan 10
[SwitchB-GigabitEthernet1/0/4] quit
# 显示Switch B上所有组播VLAN的信息。
[SwitchB] display multicast-vlan
Total 1 multicast VLANs.
Multicast VLAN 10:
Sub-VLAN list(0 in total):
Port list(0 in total):
GE1/0/2
GE1/0/3
GE1/0/4
# 显示Switch B上动态组播组的IGMP Snooping转发表项信息。
[SwitchB] display igmp-snooping group
Total 1 entries.
VLAN 2: Total 1 entries.
(0.0.0.0, 224.1.1.1)
Host slots (0 in total):
Host ports (3 in total):
GE1/0/2 (00:03:23)
GE1/0/3 (00:04:07)
GE1/0/4 (00:04:16)
由此可见,IGMP Snooping统一在组播VLAN(VLAN 10)中维护成员端口。
(0)
暂无评论
亲~登录后才可以操作哦!
确定你的邮箱还未认证,请认证邮箱或绑定手机后进行当前操作
举报
×
侵犯我的权益
×
侵犯了我企业的权益
×
抄袭了我的内容
×
原文链接或出处
诽谤我
×
对根叔社区有害的内容
×
不规范转载
×
举报说明
暂无评论