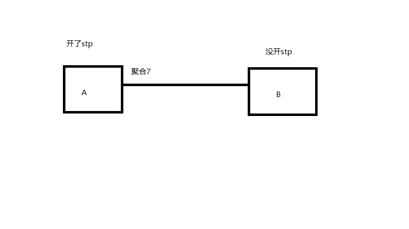
交换机A和交换机B互联,线路做了聚合,交换机A的聚合口7由于Dispute保护而被阻塞了,我查资料是该聚合口收到了来自交换机B的bpdu报文,但是交换机B并没有开STP协议它会发送bpdu报文吗,搞不懂了

(0)
您好:
Dispute 触发,是由于bpdu 单通造成,上游设备收到下游设备低优先级的bpdu,而下游设备收不到上游设备发出的高优先级BPDU;
对于设备全局未启用stp,可能是B交换机的下游设备发出;
由于B设备全局未启用stp,B设备收到BPDU报文,会按照普通业务报文处理,受到互联接口vlan trunk 及PVID 配置的影响;造成bpdu单通;
对于全局启用stp的设备;bpdu报文上报CPU 进行处理,不受端口的配置影响;
解决方法,
1、确实没有环路的话,可以强制取消 Dispute 功能;
2、沿途设备全局开启stp即可。对于需要关闭stp的,建议在接口undo stp enable
3、对于全局关闭stp的设备;通过配置端口的vlan trunk 接触bpdu 单通;
(0)
暂无评论
亲~登录后才可以操作哦!
确定你的邮箱还未认证,请认证邮箱或绑定手机后进行当前操作
举报
×
侵犯我的权益
×
侵犯了我企业的权益
×
抄袭了我的内容
×
原文链接或出处
诽谤我
×
对根叔社区有害的内容
×
不规范转载
×
举报说明
暂无评论